DEWALT ROTARY HAMMER (Type 1)
SKU Produs: DW523K35 /Type: 1
| Pozitie | Cod piesa | Piese utilizate | Nume piesa | Pret | Cantitate/Adauga in cos |
|---|---|---|---|---|---|
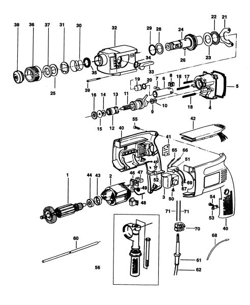
| 26 | 583890-00 | 1 | BALL 7.0 | 5,21 Lei | |
| 30 | 871690 | 1 | SPRING BEVEL | 4,57 Lei | |
| 31 | 578387-00 | 1 | SDS BALL PLATE (WASHER SDS 1.4MM) | 7,37 Lei | |
| 35 | 324432-00 | 1 | SEAL. DUST | 12,71 Lei | |
| 37 | 323480-00 | 1 | 7150, WASHER | 12,71 Lei | |
| 38 | 323489-00 | 1 | CAP | 4,57 Lei | |
| 43 | 323481-00 | 1 | RING ISOLATION | 5,21 Lei | |
| 44 | 605040-63 | 1 | BEARING, BALL CW | 13,85 Lei | |
| 48 | 323660-00 | 2 | BRUSH 120V SA | 17,02 Lei | |
| 48 | 323660-01 | 2 | BRUSH 230V SA | 22,4 Lei | |
| 50 | 911026 | 3 | SCREW | 4,57 Lei | |
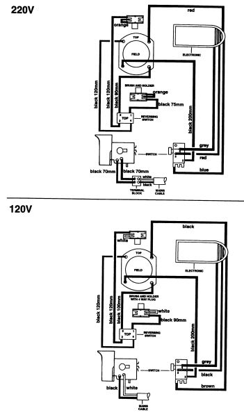
| 51 | 324400-00 | 1 | SWITCH - REVERSING. BLACK | 51 Lei | |
| 53 | 821070 | 1 | CLAMP, CORD | 4,57 Lei | |
| 54 | 323924-08 | 2 | SCREW, PLASTIC 5X12 | 4,57 Lei | |
| 56 | 939794-02 | 1 | HANDLE SIDE | 52,22 Lei | |
| 60 | 580787-00 | 1 | DEPTH STOP | 6,23 Lei | |
| 61 | 320785 | 1 | PROTECTOR, CORD 8.9 | 6,23 Lei | |
| 70 | 323534-00 | 1 | TERMINAL BLOCK | 6,4 Lei | |
| 800 | 870889-02 | 1 | RENOLIT PARAGON EP 1/2 | 52,22 Lei | |
| 816 | 325559-00 | 1 | AUFKL,PROD. DEWALT | 5,21 Lei |